Die Wetterstation
Um zu sagen wie das Wetter wird schauen wir Meteorologen uns verschiedene Modelle an und werten diese aus. Das allein reicht aber nicht, wichtig ist auch der aktuelle Zustand, regnet es oder scheint die Sonne? Diese Informationen liefern uns Wetterstationen mit ihren verschiedenen Messgeräten für Niederschlag, Temperatur, Luftdruck und vieles mehr. Daher schauen wir uns heute mal so eine Wetterstation genauer an.
Grundlage Beobachtungsdaten
Um eine Vorhersage zu erstellen nutzen wir Meteorologen viele verschiedene Ausgangsdaten, wie zum Beispiel Modelldaten des EZMW (europäisches Zentrum für mittelfristige Wettervorhersagen), UKMO (Globalen Vorhersagemodell des britischen Wetterdienstes) und noch viele andere. Aber auch Satelitenbilder und eben die Beobachtungsdaten der Wetterstationen. Dabei dienen diese nicht nur der Verifikation, also ob unsere Wettervorhersage auch gepasst hat, vielmehr bilden die Wetterstationsdaten eine wichtige Grundlage für die Kurzfristvorhersage und Einschätzung lokaler Besonderheiten. Je mehr Wetterstationen mit lokalen Beobachtungsdaten uns zur Verfügung stehen, desto besser können wir auf eben diese Besonderheiten eingehen und unsere Wettervorhersage verfeinern. Gerne vergleichen wir Meteorologen den aktuellen Zustand des Wetters mit den Vorhersagen der Modelle und können so eine Einschätzung geben, welches Modell den aktuellen Zustand am besten vorhergesagt hat und damit wahrscheinlich auch in der weiteren Kurzfristvorhersage am besten liegen dürfte.
Die MeteoGroup betreibt in Zusammenarbeit mit verschiedenen Partnern als privater Wetterdienst übrigens auch ein eigenes Stationsmessnetz mit über 1600 Wetterstationen weltweit. In Deutschland und der Schweiz ist unser Wetterstationsnetz sogar das dichteste Europas. Die Daten die uns die Wetterstationen liefern halten wir auch nicht geheim, jeder kann sich diese über unsere Wetterstationsseite ansehen. Einfach die gewünschte Station wählen und am rechten Rand werden die aktuellen stündlichen Werte der Temperatur, Wind, Böen und Windrichtung angezeigt. Dazu gibt es noch eine 4-Tages-Prognose.
Genug Eigenwerbung, schauen wir uns so eine Wetterstation doch mal genauer an…
Der ideale Standort
Wie bei so vielem im Leben ist auch nicht jede Wetterstation gleich, sie variieren in Aufbau und Messgeräten. Eines sollte eine offizielle Wetterstation jedoch immer erfüllen, gewisse Kriterien (speziell die Kriterien der WMO- Weltorganisation für Meteorologie). Diese Kriterien sind wichtig um sicherzustellen, dass die Daten miteinander vergleichbar sind. So sollte die Wetterstation auf einer hindernisfreien Fläche, ideal wäre Rasen, stehen. Wobei ein Mindestabstand von 10 m zu Hauswänden und befestigten Flächen eingehalten werden muss. Die Lufttemperatur z.B. wird immer 2 Meter über dem Boden gemessen, während Windgeschwindigkeit und Richtung sowie Sonnenscheindauer im Standartfall 10 Meter über dem Grund (bei nicht aussreichender Hindenissfreiheit im Umfeld ggf. auch höher) an einem freistehenden Mast gemessen werden.
Auch wenn die Stationen alle Kriterien erfüllen, gibt es die ein oder andere, die doch sehr exponiert steht und nicht immer als guter Indikator für die Region zählt. Die Wetterstation Hiddensee-Dornbusch z.B. ist solch eine Station. Sie steht am Leuchtturm an der Steilküste und ist oft die erste, die Sturmböen misst. Auch in Berlin gibt es solch eine Station, Berlin-Wannsee hat im Vergleich zu anderen Berliner Wetterstationen in Sachen Wind oft die Nase vorn. Das liegt daran, dass die Station, speziell der Windmesser, an einem Schornstein in 40 Meter Höhe angebracht ist.
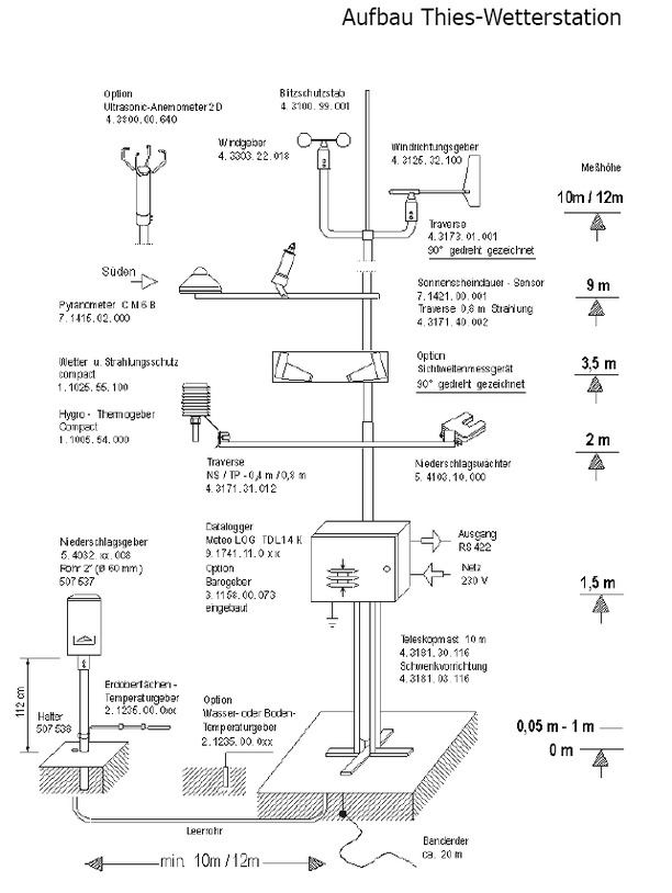
Aufbau einer Wetterstation
Natürlich sind nicht alle Wetterstationen gleich aufgebaut oder bieten immer alle Datenmessungen, z.B. gibt es Wetterstationen, die überwiegend zur Niederschlagserfassung aufgestellt sind, andere wiederum messen Temperatur, Wind, Niederschlag und so weiter. Zudem gibt es analoge und auch digitale Stationen. Der Vorteil der analogen Stationen ist natürlich ganz klar, dass sie nicht vom Strom abhängig sind, der technische Fortschritt kann manchmal ja auch ein paar Tücken aufweisen. Da analoge Geräte auch von einem Menschen abgelesen werden müssen, können fehlerhafte Werte oft gleich an Ort und Stelle festgestellt werden, allerdings erfolgt die Datenerfassung meist nur stündlich.
Oft findet man diese analogen Wetterstationen jedoch nicht mehr, da sie rund um die Uhr betreut werden müssen. Gängiger sind mittlerweile digitale Wetterstationen, so wie sie auch für das Messstationsnetz der MeteoGroup verwendet werden. Daher schauen wir uns an dieser Stelle auch nur diese genauer an.
Die Grundlage solch einer Wetterstation bildet ein Teleskopmast, an dem die verschiedenen Messgeräte angebracht sind. Ganz oben am Mast (ca. 10 m Höhe) befinden sich die Messgeräte für den Wind, knapp darunter der Sensor zur Messung der Sonnenscheindauer. Wichtig ist natürlich auch die Temperatur, der Sensor dafür befindet sich immer 2 Meter über dem Grund und wird durch ein Gehäuse geschützt. Dieses schirmt das Thermometer vor direkter Sonneneinstrahlung ab und schützt es vor z.B. Regen und Wind. Gleichzeitig muss es aber gut belüftet sein, daher ist es auch nicht einfach ein geschlossener Deckel, sondern ein aus Lamellen bestehendes Gehäuse. Die Lamellen sind dabei so angeordnet, dass kein Regen, aber Luft hinein kann. Oftmals wird es zusätzlich noch mit einem Lüfter versehen, damit die Luft gut zirkulieren kann und sich die Wärme nicht staut. Daneben befindet sich oft ein sogenannter Niederschlagswächter, er zeichnet auf, in welchem Zeitraum der gemessene Niederschlag gefallen ist. Wichtig daher natürlich auch ein Messgerät zur Erfassung der Niederschlagsmenge. Diese ist allerdings freistehend und ein paar Meter vom Mast entfernt. Zu guter Letzt darf bei einer digitalen Station mit automatischer Datenerfassung natürlich nicht der sogenannte Datenlogger fehlen. Dieser fragt die Messerwerte ab und speichert diese für die weitere Datenübertragung.
Man könnte noch viel tiefer in die Struktur einer Wetterstation eintauchen, aber das soll an dieser Stelle erst mal reichen. Übrigens kann jeder eine eigene Wetterstation, natürlich nach den WMO-Kriterien, betreiben und damit sogar ein Teil des größten privaten Messnetzes Europas werden. Näheres dazu erfährt man hier.
Deutschland
